МАЛОГАБАРИТНЫЙ CuBr-ЛАЗЕР С ВЫСОКОЧАСТОТНЫМ БЛОКОМ ЗАРЯДА НАКОПИТЕЛЬНОГО КОНДЕНСАТОРА
- Авторы: Семенов К.Ю.1,2, Гембух П.И.1, Тригуб М.В.1,2
-
Учреждения:
- Институт оптики атмосферы им. В.Е. Зуева СО РАН
- Национальный исследовательский Томский политехнический университет
- Выпуск: № 1 (2023)
- Страницы: 87-91
- Раздел: ОБЩАЯ ЭКСПЕРИМЕНТАЛЬНАЯ ТЕХНИКА
- URL: https://journal-vniispk.ru/0032-8162/article/view/138287
- DOI: https://doi.org/10.31857/S0032816222060179
- EDN: https://elibrary.ru/JQAFRN
- ID: 138287
Цитировать
Полный текст
Аннотация
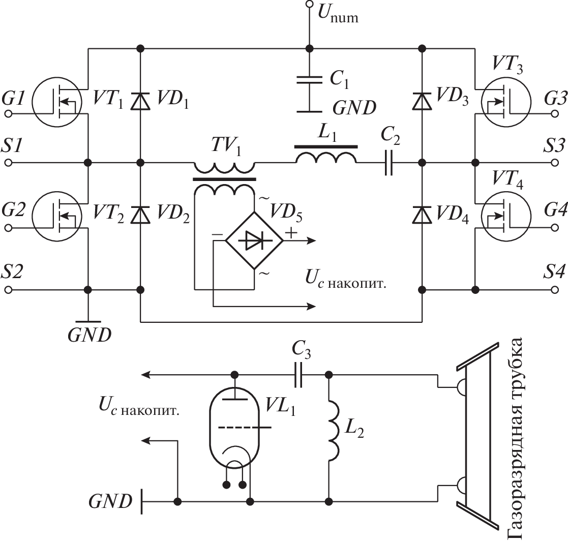
Представлены результаты разработки малогабаритного лазера на парах бромида меди с импульсным зарядом рабочей емкости. Особенностями разработанного устройства являются высокочастотный режим заряда рабочей емкости (свыше 200 кГц) и варьируемая в интервале вплоть до 36 кГц частота следования импульсов генерации. При возбуждении активного элемента (длина 50 см, диаметр 2 см) с помощью разработанного источника достигнута мощность генерации 1.6 Вт при частоте следования импульсов 36 кГц. При этом мощность источника питания составляла 750 Вт.
Об авторах
К. Ю. Семенов
Институт оптики атмосферы им. В.Е. Зуева СО РАН; Национальный исследовательский Томский политехнический университет
Email: semenovkostya98@gmail.com
Россия, 634055, Томск, площадь Академика Зуева, 1; Россия, 634050, Томск, просп. Ленина, 30
П. И. Гембух
Институт оптики атмосферы им. В.Е. Зуева СО РАН
Email: semenovkostya98@gmail.com
Россия, 634055, Томск, площадь Академика Зуева, 1
М. В. Тригуб
Институт оптики атмосферы им. В.Е. Зуева СО РАН; Национальный исследовательский Томский политехнический университет
Автор, ответственный за переписку.
Email: semenovkostya98@gmail.com
Россия, 634055, Томск, площадь Академика Зуева, 1; Россия, 634050, Томск, просп. Ленина, 30
Список литературы
- Вакс Е.Д., Миленький М.Н., Сапрыкин Л.Г. Практика прецизионной лазерной обработки. М.: Техносфера, 2013.
- Блоцкий А.А., Шмелева Н.В. // Бюллетень физиологии и патологии дыхания. 2009. № 34. С. 12 URL: https://cyberleninka.ru/article/n/primenenie-lazernoy-i-endoskopicheskoy-hirurgii-v-otorinolaringologii-obzor-literatury (дата обращения: 23.03.2022)
- Kanitz A., Kalus M.R., Gurevich E.L., Ostendorf A., Barcikowski S., Amans D. // Plasma Sources Science and Technology. 2019. V. 28. № 10. P. 103001 https://doi.org/10.1088/1361-6595/AB3DBE
- Kraft S., Schille J., Mauersberger S., Schneider L., Loeschner U. // Proc. SPIE Laser-based Micro- and Nanoprocessing XIV. 2020. V. 11268. P. 54. https://doi.org/10.1117/12.2545021
- Trigub M.V., Vasne N.A., Evtushenko G.S. // Appl. Phys. B. 2020. V. 126. P. 33. https://doi.org/10.1007/s00340-020-7387-5
- Trigub M.V., Evtushenko G.S., Torgaev S.N., Shiyanov D.V., Evtushenko T.G. // Optics Communications. 2016. V. 376. P. 81. https://doi.org/10.1016/j.optcom.2016.04.039
- Нехорошев В.О., Федоров В.Ф., Евтушенко Г.С., Торгаев С.Н. // Квантовая электроника. 2012. Т. 42. № 10. С. 877.
- Суханов В.Б., Троицкий В.О., Губарев Ф.А., Иванов А.И. Патент РФ на полезную модель № 62742 // Опубл. 27.04.2007. Бюл. № 12.
- Kostadinov I.K., Temelkov K.A., Astadjov D.N., Slaveeva S.I., Yankov G.P., Sabotinov N.V. // Optics Communications. 2021. V. 501. P. 127363. https://doi.org/10.1016/j.optcom.2021.127363
- Bokhan P.A., Gugin P.P., Zakrevskii D.E. // Quantum Electronics. 2016. V. 46. № 9. P. 782. https://doi.org/10.1070/QEL16127
- Trigub M.V., Vasnev N.A., Evtushenko G.S. // Applied Physics B: Lasers and Optics. 2020. V. 126. № 3. P. 33. https://doi.org/10.1007/s00340-020-7387-5
- Li L., Ilyin A.P., Gubarev F.A., Mostovshchikov A.V., Klenovskii M.S. // Ceramics International. 2018. V. 46. № 16. P. 19800. https://doi.org/10.1016/j.ceramint.2018.07.237
- Gubarev F.A., Klenovskii M.S., Li L., Mostovshchikov A.V., Ilyin A.P. // Optica Pura y Aplicada. 2018. V. 51. № 4. P. 1. https://doi.org/10.7149/OPA.51.4.51003
- Казарян М.А., Петраш Г.Г., Трофимов А.Н. Импульсные лазеры на парах галогенидов меди // Труды ФИАН. 1987. Т. 181. С. 54.
- Андриенко О.С., Димаки В.А., Колбычев Г.В., Суханов В.Б., Троицкий В.О. // Оптика атмосферы и океана. 2004. Т. 17. № 11. С. 890.
- Тригуб М.В., Огородников Д.Н., Димаки В.А. // Оптика атмосферы и океана. 2014. Т. 27. № 12. С. 1112.
- Евтушенко Г.С., Казарян М.А., Торгаев С.Н., Тригуб М.В., Шиянов Д.В. Скоростные усилители яркости на индуцированных переходах в парах металлов. Томск: STT, 2016.
- Евтушенко Г.С., Шиянов Д.В., Губарев Ф.А. Лазеры на парах металлов с высокими частотами следования импульсов: монография. 2-е изд. Томск: Изд-во Томского политехнического университета, 2012.
Дополнительные файлы







