Особенности формирования линии нутации в ядерно-магнитных магнитометрах и расходомерах с текущей жидкостью
- Авторы: Давыдов В.В.1,2,3, Логунов С.Э.2, Проводин Д.С.1, Давыдов Р.В.1,2,3
-
Учреждения:
- Санкт-Петербургский государственный политехнический университет
- Санкт-Петербургский государственный университет телекоммуникаций им. проф. М.А. Бонч-Бруевича
- Всероссийский научно-исследовательский институт фитопатологии
- Выпуск: Том 68, № 10 (2023)
- Страницы: 1019-1029
- Раздел: ФИЗИЧЕСКИЕ ПРОЦЕССЫ В ЭЛЕКТРОННЫХ ПРИБОРАХ
- URL: https://journal-vniispk.ru/0033-8494/article/view/232590
- DOI: https://doi.org/10.31857/S0033849423070021
- EDN: https://elibrary.ru/WOHJWM
- ID: 232590
Цитировать
Полный текст
Аннотация
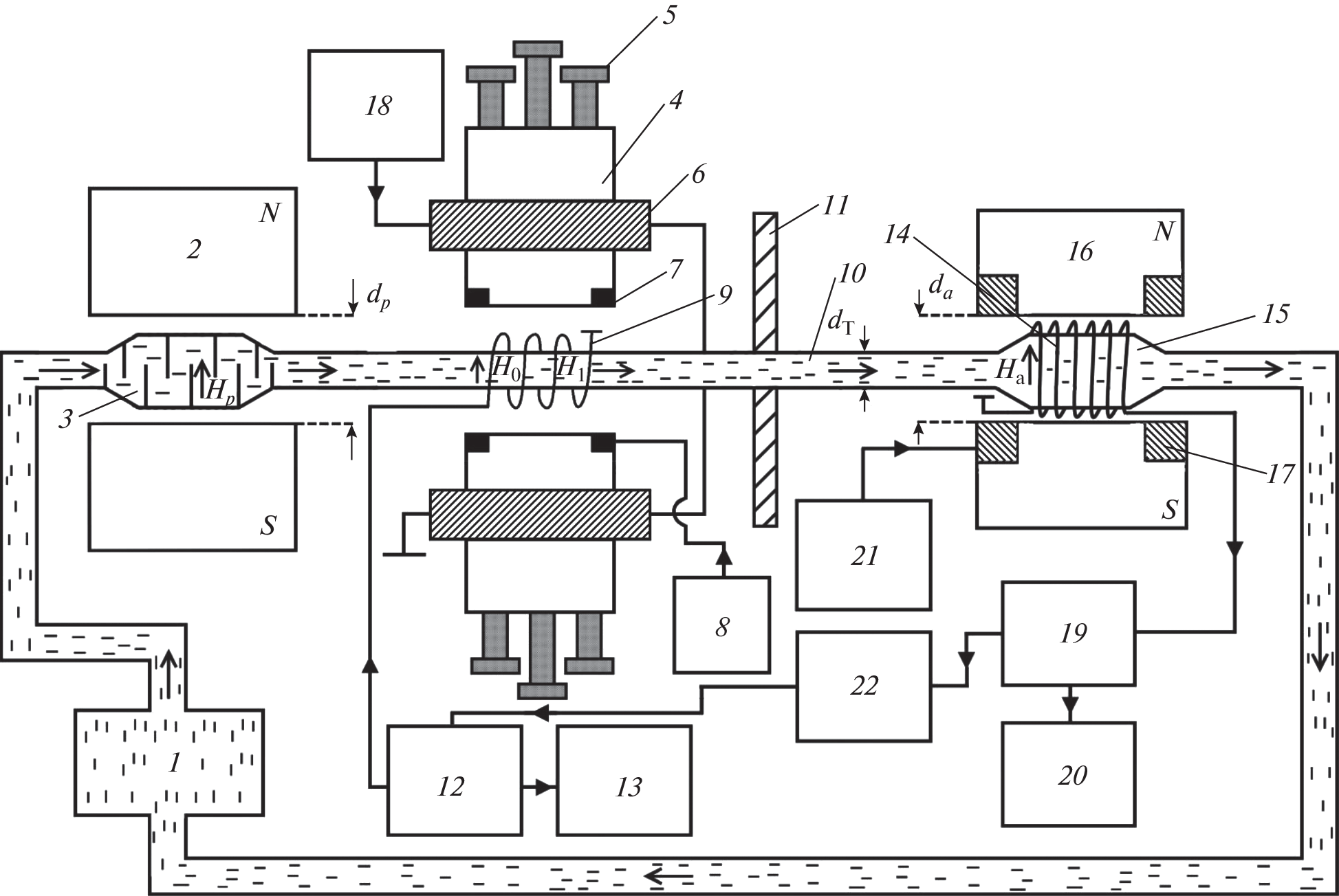
Рассмотрен механизм формирования линии нутации в текущей жидкости. Разработаны новые уравнения движения продольной и поперечных компонент вектора намагниченности в катушке нутации, в которых учтена неоднородность магнитного поля ΔН0 в зоне воздействия радиочастотного поля Н1 на текущую жидкость. В уравнениях также учтен характер изменения значения неоднородности магнитного поля ΔН0 при движении жидкости по катушке нутации. Представлены результаты экспериментальных исследований формы линии нутации. Проведено сравнение теоретических расчетов с экспериментальными данными.
Об авторах
В. В. Давыдов
Санкт-Петербургский государственный политехнический университет; Санкт-Петербургский государственный университет телекоммуникаций им. проф. М.А. Бонч-Бруевича; Всероссийский научно-исследовательский институт фитопатологии
Email: Davydov_vadim66@mail.ru
Российская Федерация, 195251, Санкт-Петербург, ул. Политехническая, 29; Российская Федерация, 193232, Санкт-Петербург, пр. Большевиков 22; Российская Федерация, 143050, Московской обл., р.п. Большие Вяземы
С. Э. Логунов
Санкт-Петербургский государственный университет телекоммуникаций им. проф. М.А. Бонч-Бруевича
Email: Davydov_vadim66@mail.ru
Российская Федерация, 193232, Санкт-Петербург, пр. Большевиков 22
Д. С. Проводин
Санкт-Петербургский государственный политехнический университет
Email: Davydov_vadim66@mail.ru
Российская Федерация, 195251, Санкт-Петербург, ул. Политехническая, 29
Р. В. Давыдов
Санкт-Петербургский государственный политехнический университет; Санкт-Петербургский государственный университет телекоммуникаций им. проф. М.А. Бонч-Бруевича; Всероссийский научно-исследовательский институт фитопатологии
Автор, ответственный за переписку.
Email: Davydov_vadim66@mail.ru
Российская Федерация, 195251, Санкт-Петербург, ул. Политехническая, 29; Российская Федерация, 193232, Санкт-Петербург, пр. Большевиков 22; Российская Федерация, 143050, Московской обл., р.п. Большие Вяземы
Список литературы
- Пряхин А.Е., Шушкевич С.С., Оробей И.О. // ПТЭ. 1983. № 6. С. 186.
- Давыдов В.В., Семенов В.В. // РЭ. 1999. Т. 44. № 12. С. 1528.
- Мефед А.Е. // ЖЭТФ. 1984. Т. 86. № 1. С. 302.
- Gizatullin B., Gafurov M., Murzakhanov F. et al. // Langmuir. 2021. V. 37. № 22. P. 6783.
- Марусина М.Я., Базаров Б.А., Галайдин П.А. и др. // Измерит. техника. 2014. № 5. С. 68.
- Marusina M.Y., Karaseva E.A. // Asian Pacific J. Cancer Prevention, 2018. V. 19. № 10. P. 2771.
- Gizatullin B., Gafurov M., Vakhin A. et al. // Energy and Fuels. 2019. V. 33. № 11. P. 10923.
- Неронов Ю.И., Серегин Н.Н. // Измерит. техника. 2012. № 11. С. 41.
- O’Neill K.T., Brancato L., Stanwix P.L. et al. // Chem. Engineering Sci. 2019. V. 202. P. 222.
- Davydov V.V., Dudkin V.I., Karseev A.U. // Optical Memory & Neural Networks (Inform. Opt.). 2013. V. 22. № 2. P. 112.
- Семенихин А.В., Саунин Ю.В., Рясный С.И. // Атомная энергия. 2018. Т. 124. № 1. С. 8.
- Дьяченко С.В., Жерновой А.И. // ЖТФ. 2016. Т. 61. № 12. С. 78.
- Витковский О.С., Марусина М.Я. // Измерит. техника. 2016. Т. 59. № 3. С. 31.
- Давыдов В.В., Дудкин В.И., Карсеев А.Ю. // ПТЭ. 2015. № 6. С. 84.
- Давыдов В.В., Дудкин В.И., Карсеев А.Ю. // ЖТФ. 2015. Т. 85. № 3. С. 138.
- Давыдов В.В., Дудкин В.И., Карсеев А.Ю. // ПЖТФ. 2015. Т. 41. № 7. С. 103.
- ГОСТ 8.095–73. Государственный первичный эталон и общесоюзная поверочная схема для средств измерения магнитной индукции. М.: Изд-во стандартов, 1973.
- ГОСТ 8.144–75. Государственный специальный эталон и общесоюзная поверочная схема для средств измерения магнитной индукции в диапазоне 0.05-2 Тл. М.: Изд-во стандартов, 1975.
- Симонов В.М., Ягола В.К. // Измерит. техника. 1975. № 10. С. 76.
- Ягола Г.К., Казанцев Ю.И., Симонов В.М. и др. // Измерит. техника. 1976. № 3. С. 52.
- Дьяченко С.В., Лебедев Л.А., Сычев М.М., Нефедова Л.А. // ЖТФ. 2018. Т.63. № 7. С. 1018.
- Давыдов В.В., Дудкин В.И., Карсеев А.Ю. // Изв. вузов. Физика. 2015. Т. 58. № 2. С. 8.
- Жерновой А.И., Дьяченко С.В. // ЖТФ. 2015. Т. 60. № 4. С. 118.
- Давыдов В.В., Дудкин В.И., Величко Е.Н., Карсеев А.Ю. // Измерит. техника. 2015. Т. 58. № 5. С. 56.
- Girard S., Kuhnhenn J., Gusarov A., Brichard B. et al. // IEEE Trans. 2013. V. NS-60. № 3. P. 2015.
- Kashaykin P.F., Tomashuk A.L., Salgansky M.Y. et al. // J. Appl. Phys. 2019. V. 121. № 21. P. 213104.
- Dmitrieva D.S., Pilipova V.M., Rud V.Y. // Lecture Notes in Computer Science (LNCS) (including subseries Lecture Notes in Artificial Intelligence and Lecture Notes in Bioinformatics). 2020. V. 12526. P. 348.
- Ignatiev V.K., Lebedev N.G., Orlov A.A., Perchenko S.V. // J. Magn. Magn. Mater. 2020. V. 494. P. 165658.
- Leshe A. Nuclear Induction. Berlin: Verlag Wissenschaften, 1963.
- Abragam A. The Principles of Nuclear Magnetism. Oxford: Qxford Clarendon Press, 1961.
- Давыдов В.В., Дудкин В.И., Карсеев А.Ю. // Измерит. техника. 2015. Т. 58. № 3. С. 48.
- Жерновой А.И. Измерение магнитных полей методом нутации. Л.: Энергия, 1979.
- Жерновой А.И. Ядерно-магнитные расходомеры. Л.: Машиностроение, 1985.
- Чижик В.И. Ядерная магнитная релаксация. Л.: Изд-во ЛГУ, 1991.
- Бородин П.М., Володичев М.И., Москалев В.В., Морозов А.А. Ядерный магнитный резонанс. Л.: Изд‑во ЛГУ, 1982.
- Давыдов В.В., Семенов В.В. // ПТЭ. 1999. № 3. С. 151.
Дополнительные файлы







