Возможности прогнозирования и оценки углеродного следа в процессе сжигания мазута в котлоагрегатах средней и малой мощности
- Авторы: Маймеков Т.З.1, Самбаева Д.А.2, Молдобаев М.Б.3, Бажиров Т.С.4, Маймеков З.К.3
 - 
							Учреждения: 
							
- Московский физико-технический институт
 - Кыргызский государственный технический университет им. И. Раззакова
 - Кыргызско-Турецкий университет “Манас”
 - Южно-Казахстанский государственный университет им. М. Ауэзова
 
 - Выпуск: Том 57, № 5 (2023)
 - Страницы: 596-605
 - Раздел: Статьи
 - Статья опубликована: 01.09.2023
 - URL: https://journal-vniispk.ru/0040-3571/article/view/138548
 - DOI: https://doi.org/10.31857/S0040357123050147
 - EDN: https://elibrary.ru/MFXFSS
 - ID: 138548
 
Цитировать
Полный текст
Аннотация
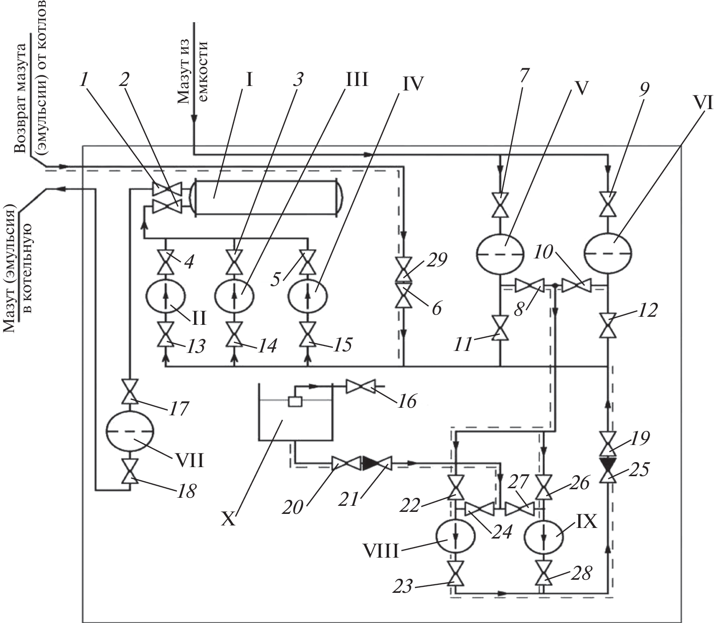
С целью прогнозирования и оценки величины углеродного следа в газовой фазе изучен процесс окисление мазута в избытке воздуха (альфа-фактор 1.3) в широких пределах изменения температуры (T = 298–3000 К, Р = 0.1 МПа). Рассчитаны равновесные термодинамические параметры (энтропия, энтальпия и внутренняя энергия) и определены концентрационные распределения С, S, N, O, H – содержащих компонентов и активных частиц в газовой фазе. На основе суммарного концентрационного распределения С, S, N, O, H – содержащих компонентов и активных частиц в газовой фазе рассчитано весовое содержание углерода. С учетом химической матрицы системы мазут-воздух и весового содержания углерода найдена техногенная нагрузка углерода в газовой фазе. Результаты работы позволили оценить величины углеродного следа в газовой фазе в процессе горения топлива, в частности мазута в воздухе. Снижение техногенной нагрузки оксидов углерода (СО, СО2) в газовой фазе достигнуто модифицированием и сжиганием мазута в виде обратных водомазутных эмульсий в промышленных котлоагрегатах типа Е-1/9М.
Ключевые слова
Об авторах
Т. З. Маймеков
Московский физико-технический институт
														Email: zarlyk.maymekov@manas.edu.kg
				                					                																			                												                								Россия, г. Долгопрудный						
Д. А. Самбаева
Кыргызский государственный технический университет им. И. Раззакова
														Email: zarlyk.maymekov@manas.edu.kg
				                					                																			                												                								КР, г. Бишкек						
М. Б. Молдобаев
Кыргызско-Турецкий университет “Манас”
														Email: zarlyk.maymekov@manas.edu.kg
				                					                																			                												                								КР, г. Бишкек						
Т. С. Бажиров
Южно-Казахстанский государственный университет им. М. Ауэзова
														Email: zarlyk.maymekov@manas.edu.kg
				                					                																			                												                								РК, г. Шымкент						
З. К. Маймеков
Кыргызско-Турецкий университет “Манас”
							Автор, ответственный за переписку.
							Email: zarlyk.maymekov@manas.edu.kg
				                					                																			                												                								КР, г. Бишкек						
Список литературы
- Baranov E., Kim I., Staritsyna E. Estimation of Russian constant-price input-output accounts according to NACE/CPA // Higher School of Economics Research Paper. 2011. 7.
 - Порфирьев Б.Н., Широв А.А., Колпаков А.Ю., Единак Е.А. Возможности и риски политики климатического регулирования в России // Вопр. экон. 2022. № 1. С. 72
 - Durojaye O., Laseinde T., Oluwafemi I. A descriptive review of carbon footprint // Proceeding of 2nd International Conference on Human Systems Engineering and Design (IHSED2019). Munich.: Springer Int. Publishing, 2020. p. 960
 - ISO 14067: (2018) “Greenhouse gases – Carbon footprint of products – Requirements and guidelines for quantification”
 - Magacho G., Espagne E., Godin A. Impacts of the CBAM on EU trade partners: consequences for developing countries // Climate Policy. 2023. P. 1
 - Lazaryan S., Sudakov S. Impact of EU’s CBAM on EAEU Countries: The Case of Russia // Global Challenges of Climate Change. V. 2: Risk Assessment, Political and Social Dimension of the Green Energy Transition. – Cham: Springer International Publishing. 2022. P. 157.
 - Eicke L., Weko S., Apergi M., Marian A. Pulling up the carbon ladder? Decarbonization, dependence, and third-country risks from the European carbon border adjustment mechanism // Energy Research & Social Science. 2021. 80. 102240.
 - Böhringer C., Fischer C., Rosendahl K.E., Rutherford T.F. Potential impacts and challenges of border carbon adjustments // Nature Climate Change. 2022. 12(1). P. 22.
 - IPCC Guidelines for National Greenhouse Gas Inventories. 2006. Kanagawa, Japan.
 - Davis S., Peters G., Caldeira K. The Supply Chain of CO2 Emissions // Proceedings of the National Academy of Sciences. 2011. V. 108. №. 45. P. 18554.
 - Boitier B. CO2 emissions production-based accounting vs consumption // Insights from the WIOD databases. Proceeding of WIOD Conference. Brussels. 2012
 - Пискулова Н.А., Костюнина Г.М., Абрамова А.В. Климатическая политика основных торговых партнеров России и ее влияние на экспорт ряда российских регионов // Всемирный фонд дикой природы (WWF). М.: 2013
 - “Газы парниковые (2014). Определение количества выбросов парниковых газов в организациях и отчетность. Руководство по применению стандарта ИСО 14064-1”.
 - Meshalkin V.P. Current Theoretical and Applied Research on Energy- and Resource-Saving Highly Reliable Chemical Process Systems Engineering // Theor. Found. Chem. Eng. 2021. V. 55. № 4. P. 563. [Мешалкин В.П. Актуальные теоретические и прикладные исследования по инжинирингу энергоресурсосберегающих высоконадежных химико-технологических систем // Теор. осн. хим. технол. 2021. Т. 55. № 4. С. 399]
 - Maimekov Z.K., Sambaeva D.A., Izakov J.B., Shaikieva N.T., Dolaz M., Kobya M. Concentration distribution of molecules and molecules and other species in the model system Fe–NaCl–Na2S–H2SO4–H2O at various temperatures of the electrocoagulation process // Theor. Found. Chem. Eng. 2023. V. 57. № 2. P. 205. [Маймеков З.К., Самбаева Д.А., Изаков Ж.Б., Шайкиева Н.Т., Долаз М., Кобья М. Концентрационное распределение молекул и частиц в модельной системе: Fe–NaCl–Na2S–H2SO4–H2O при различных температурах процесса электрокоагуляции // Теор. осн. хим. технол. 2023. Т. 57. № 2. С. 218]
 - Sambaeva D.A., Moldobaev M.B., Kemelov K.A., Maymekov Z.K. Water is an effective additive to fuel oil to reduce the concentration of soot in the gas phase // Manas J. Eng. 2022. V. 10. № 2. P. 145
 - Кемелов К.А., Молдобаев М.Б., Самбаева Д.А., Маймеков З.К. Влияние воды в водотопливных эмульсиях на процессы снижения концентрации сажи в газовой фазе // Проблемы региональной экологии. 2016. № 4. С. 30.
 - Молдобаев М.Б., Самбаева Д.А., Маймеков З.К. Снижение концентрации сажи в газовой фазе на основе использования водотопливных эмульсий в катлоагрегатах типа КЕВ-4-14 // Инженер. 2015. № 9. С. 354
 - Маймеков З.К., Самбаева Д.А., Молдобаев М.Б., Кемелов К.А. Влияние воды в топливных эмульсиях на процессы образования и уменьшения концентрации сажи в газовой фазе // Изв. вузов. 2014. № 5. С. 8
 - Самбаева Д.А., Молдобаев М.Б. Модифицирование топлива в виде водотопливных эмульсий с целью снижения концентрации сажи в газовой фазе // Изв. КГТУ им. И. Раззакова. 2014. № 33. С. 399
 - Маймеков З.К. Научные основы оптимизации процессов сжигания жидкого топлива и рекарбонизации водно-солевых систем. Бишкек, 2015.
 - Синярев Г.Б., Ватолин Н.А., Трусов Б.Г., Моисеев Г.К. Применение ЭВМ для термодинамических расчетов металлургических процессов. М.: Наука, 1982.
 - Белов Г.В., Трусов Б.Г. Термодинамическое моделирование химически реагирующих систем. М.: МГТУ имени Н.Э. Баумана, 2013.
 
Дополнительные файлы
				
			
						
						
						
					
						
									





